Please note: I'm not a building designer by trade, but I have had to investigate related questions for other reasons.
I'll let you in on a dirty secret about sanitation lines within buildings - The biggest concern is not about how fast things are flying, it's about maintaining air pressure and providing adequate ventilation.
This guide presents a bit of a historical background to tall building design with respect to sanitation system design. This presentation
provides some more recent perspective and goes into some of the research that is refining current building standards.
The traditional viewpoint is that waste forms an annular flow and has a terminal velocity in the range of 3 - 5 m/s. Current research casts some doubt on those assumptions. The contention is that drainage tends not to be steady state. And with multiple streams contributing to the outflow, the actual velocity may vary.
But as mentioned, the real concern is making sure the air flow balances out and that water traps don't blow. People aren't as concerned about what happens to the waste on its way out so long as they don't have to smell the process.
Typically, for tall buildings, a secondary vent stack is used to provide adequate ventilating air to the fixtures in use. Current building codes in the US and UK specify sufficiently wide drainage pipe such that sufficient balancing air flow will always be available. The second presentation I linked goes into detail regarding different drain pipe sizes and considerations for very tall buildings such as skyscrapers.

The secondary provides sufficient air ventilation so that water traps at the lower levels don't get blown out by the pressure waves generated from drainage coming from the upper floors.
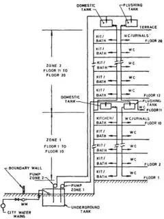
Another approach that's used is to separate the different building levels into different drainage zones. This allows for smaller diameter pipe to be used while minimizing the risk that lower level water traps will get blown out from upper level drainage.

And yet another approach that's used is the use of "Positive Air Pressure Attenuators" (PAPA) such as the following.

Note, this happens to be just one vendors product portfolio. Other vendors for these devices exist.
One challenge with PAPAs is that their status with current building codes in tall buildings is unclear. I personally have installed PAPAs in my residence and can attest to their abilities. However, building codes are understandably slow to update and the long term reliability of PAPAs need to be demonstrated. Again, from my own experience, using PAPAs requires modifying the system design from traditional approaches and requires additional considerations.